Galaxy DX Radios DX979
Documentation Project

CBTricks.com

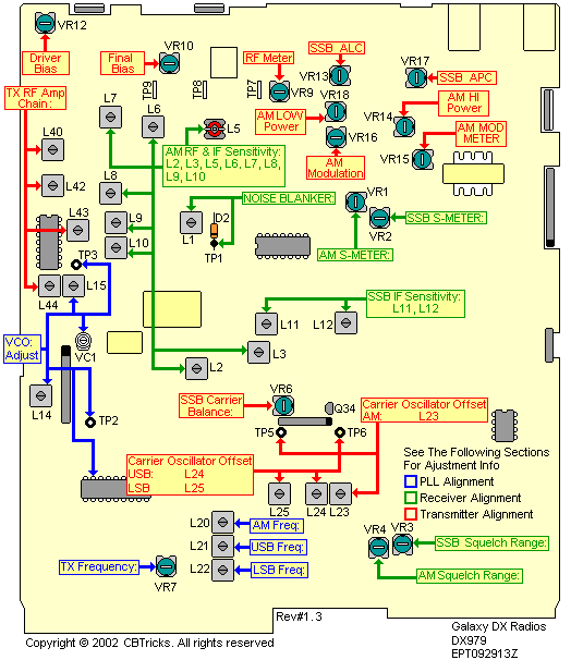
Alignment Locations
     PLL Alignment
     Transmitter Alignment
     Receiver Alignment


Copyright © 2003 CBTricks.com

Disclaimer: Although the greatest care has been taken while compiling these documents,

we cannot guarantee that the instructions will work on every radio presented.