Galaxy
DX Radios DX959
Documentation Project
CBTricks.com
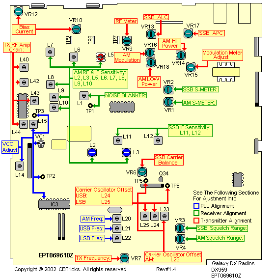
Alignment
Locations
PLL
Alignment
Transmitter
Alignment
Receiver
Alignment

Disclaimer: Although the greatest care has been taken while compiling these documents,
we cannot guarantee that the instructions will work on every radio presented.