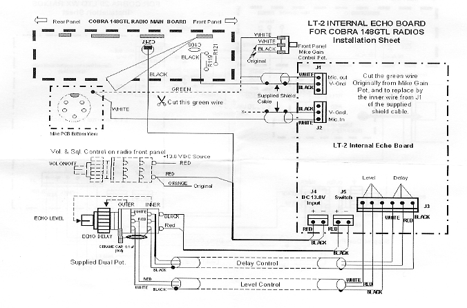
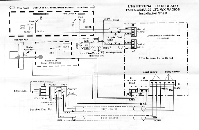
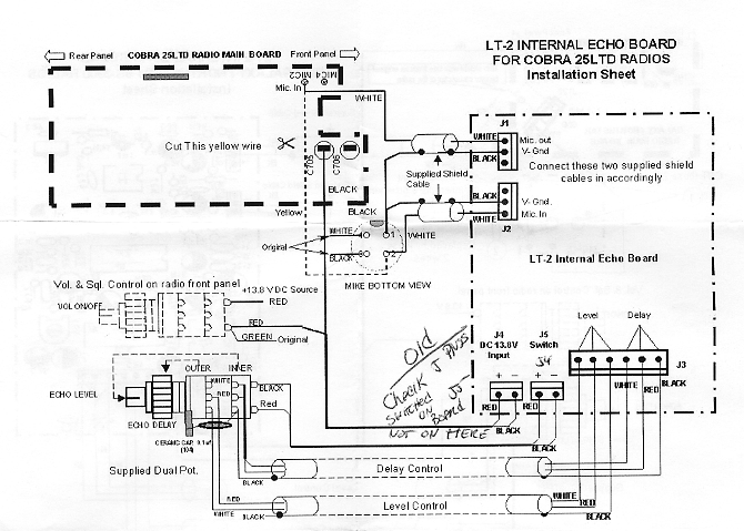
Internal Echo Board

Features -------- Cobra 25 LTD

Cobra 29 LTD - Galaxy/Northstar/SS3900

Cobra 148 GTL - Suppliment Update